JVM垃圾回收机制
垃圾回收机制
我们前面提到,Java会自动管理和释放内存,它不像C/C++那样要求我们手动管理内存,JVM提供了一套全自动的内存管理机制,当一个Java对象不再用到时,JVM会自动将其进行回收并释放内存,那么对象所占内存在什么时候被回收,如何判定对象可以被回收,以及如何去进行回收工作也是JVM需要关注的问题。
对象存活判定算法
首先我们来套讨论第一个问题,也就是:对象在什么情况下可以被判定为不再使用已经可以回收了?这里就需要提到以下几种垃圾回收算法了。
引用计数法
我们知道,如果我们要经常操作一个对象,那么首先一定会创建一个引用变量:
1 | //str就是一个引用类型的变量,它持有对后面字符串对象的引用,可以代表后面这个字符串对象本身 |
实际上,我们会发现,只要一个对象还有使用价值,我们就会通过它的引用变量来进行操作,那么可否这样判断一个对象是否还需要被使用:
- 每个对象都包含一个 引用计数器,用于存放引用计数(其实就是存放被引用的次数)
- 每当有一个地方引用此对象时,引用计数
+1 - 当引用失效( 比如离开了局部变量的作用域或是引用被设定为
null)时,引用计数-1 - 当引用计数为
0时,表示此对象不可能再被使用,因为这时我们已经没有任何方法可以得到此对象的引用了
但是这样存在一个问题,如果两个对象相互引用呢?
1 | public class Main { |
按照引用计数算法,那么当出现以上情况时,虽然我们无法在得到此对象的引用了,并且此对象我们也无需再使用,但是由于这两个对象直接存在相互引用的情况,那么引用计数器的值将会永远是1,但是实际上此对象已经没有任何用途了。所以引用计数法并不是最好的解决方案。
可达性分析算法
目前比较主流的编程语言(包括Java),一般都会使用可达性分析算法来判断对象是否存活,它采用了类似于树结构的搜索机制。
首先每个对象的引用都有机会成为树的根节点(GC Roots),可以被选定作为根节点条件如下:
- 位于虚拟机栈的栈帧中的本地变量表中所引用到的对象(其实就是我们方法中的局部变量)同样也包括本地方法栈中JNI引用的对象。
- 类的静态成员变量引用的对象。
- 方法区中,常量池里面引用的对象,比如我们之前提到的
String类型对象。 - 被添加了锁的对象(比如synchronized关键字)
- 虚拟机内部需要用到的对象。
一旦已经存在的根节点不满足存在的条件时,那么根节点与对象之间的连接将被断开。此时虽然对象1仍存在对其他对象的引用,但是由于其没有任何根节点引用,所以此对象即可被判定为不再使用。比如某个方法中的局部变量引用,在方法执行完成返回之后:
这样就能很好地解决我们刚刚提到的循环引用问题,我们再来重现一下出现循环引用的情况:
可以看到,对象1和对象2依然是存在循环引用的,但是只有他们各自的GC Roots断开,那么就会变成下面这样:
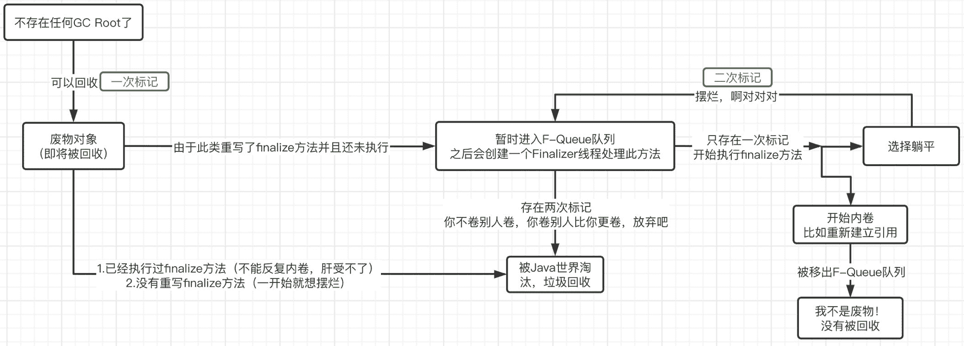
所以,我们最后进行一下总结:如果某个对象无法到达任何GC Roots,则证明此对象是不可能再被使用的。
最终判定
虽然在经历了可达性分析算法之后基本可能判定哪些对象能够被回收,但是并不代表此对象一定会被回收,我们依然可以在最终判定阶段对其进行挽留。
还记得Object类中的finalize()方法吗?
1 | /** |
此方法正是最终判定方法,如果子类重写了此方法,那么子类对象在被判定为可回收时,会进行二次确认,也就是执行finalize()方法,而在此方法中,当前对象是完全有可能重新建立GC Roots的!所以,如果在二次确认后对象不满足可回收的条件,那么此对象不会被回收,巧妙地逃过了垃圾回收的命运。比如下面这个例子:
1 | public class Main { |
注意finalize()方法并不是在主线程调用的,而是虚拟机自动建立的一个低优先级的Finalizer线程(正是因为优先级比较低,所以前面才需要等待1秒钟)进行处理,我们可以稍微修改一下看看:
1 | private static class Test{ |
结果是:
1 | Thread[Finalizer,8,system] |
同时,同一个对象的finalize()方法只会有一次调用机会,也就是说,如果我们连续两次这样操作,那么第二次,对象必定被回收:
1 | public static void main(String[] args) throws InterruptedException { |
当然,finalize()方法也并不是专门防止对象被回收的,我们可以使用它来释放一些程序使用中的资源等。
最后,总结成一张图:
当然,除了堆中的对象以外,方法区中的数据也是可以被垃圾回收的,但是回收条件比较严格,这里就暂时不谈了。
垃圾回收算法
前面我们介绍了对象存活判定算法,现在我们已经可以准确地知道堆中的哪些对象可以被回收了,那么,接下来就该考虑如何对对象进行回收了,垃圾收集器会不定期地检查堆中的对象,查看它们是否满足被回收的条件。我们该如何对这些对象进行回收,是一个一个判断是否需要回收吗?
分代收集机制
实际上,如果我们对堆中的每一个对象都依次判断是否需要回收,这样的效率其实是很低的,那么有没有更好地回收机制呢?第一步,我们可以对堆中的对象进行分代管理。
比如某些对象,在多次垃圾回收时,都未被判定为可回收对象,我们完全可以将这一部分对象放在一起,并让垃圾收集器减少回收此区域对象的频率,这样就能很好地提高垃圾回收的效率了。
因此,Java虚拟机将堆内存划分为新生代、老年代和永久代(其中永久代是HotSpot虚拟机特有的概念,在JDK8之前方法区实际上就是采用的永久代作为实现,而在JDK8之后,方法区由元空间实现,并且使用的是本地内存,容量大小取决于物理机实际大小,之后会详细介绍)这里我们主要讨论的是新生代和老年代。
不同的分代内存回收机制也存在一些不同之处,在HotSpot虚拟机中,新生代被划分为三块,一块较大的Eden空间和两块较小的Survivor空间,默认比例为8:1:1,老年代的GC评率相对较低,永久代一般存放类信息等(其实就是方法区的实现)如图所示:
那么它是如何运作的呢?
首先,所有新创建的对象,在一开始都会进入到新生代的Eden区(如果是大对象会被直接丢进老年代),在进行新生代区域的垃圾回收时,首先会对所有新生代区域的对象进行扫描,并回收那些不再使用对象:
接着,在一次垃圾回收之后,Eden区域没有被回收的对象,会进入到Survivor区。在一开始From和To都是空的,而GC之后,所有Eden区域存活的对象都会直接被放入到From区,最后From和To会发生一次交换,也就是说目前存放我们对象的From区,变为To区,而To区变为From区:
接着就是下一次垃圾回收了,操作与上面是一样的,不过这时由于我们From区域中已经存在对象了,所以,在Eden区的存活对象复制到From区之后,所有To区域中的对象会进行年龄判定(每经历一轮GC年龄+1,当年龄大小超过了 survivor 区的一半时,取这个年龄和 MaxTenuringThreshold 中更小的一个值,作为新的晋升到老年代的年龄阈值,大于这个阈值的话,会直接进入到老年代,否则移动到From区)
最后像上面一样交换To区和From区,之后不断重复以上步骤。
空间分配担保
我们可以思考一下,有没有这样一种极端情况(正常情况下新生代的回收率是很高的,所以说不用太担心会经常出现这种问题),在一次GC后,新生代Eden区仍然存在大量的对象(因为GC之后存活对象会进入到一个Survivor区,但是很明显这时已经超出Survivor区的容量了,肯定是装不下的)那么现在该怎么办?
这时就需要用到空间分配担保机制了,可以把Survivor区无法容纳的对象直接送到老年代,让老年代进行分配担保(当然老年代也得装得下才行)。当新生代无法容纳更多的的对象时,可以把新生代中的对象移动到老年代中,这样新生代就腾出了空间来容纳更多的对象。
好,那既然新生代装不下就丢给老年代,那么要是老年代也装不下新生代的数据呢?这时,老年代肯定担保人是当不成了,那么这样的话,首先会判断一下之前的每次垃圾回收进入老年代的平均大小是否小于当前老年代的剩余空间,如果小于,那么说明也许可以放得下(不过也仅仅是也许,依然有可能放不下,因为判断的实际上只是平均值,万一这一次突然非常大呢),否则,会先来一次Full GC,进行一次大规模垃圾回收,来尝试腾出空间,再次判断老年代是否有空间存放,要是还是装不下,直接抛出OOM错误,摆烂。
最后,我们来总结一下一次Minor GC的整个过程:
标记-清除算法
前面我们已经了解了整个堆内存实际上是以分代收集机制为主,但是依然没有讲到具体的收集过程,那么,具体的回收过程又是什么样的呢?首先我们来了解一下最古老的标记-清除算法。
首先标记出所有需要回收的对象,然后再依次回收掉被标记的对象,或是标记出所有不需要回收的对象,只回收未标记的对象。
如果按照前者的理解,整个标记-清除过程大致是这样的:
- 当一个对象被创建时,给一个标记位,假设为 0 (false);
- 在标记阶段,我们将所有可达对象(或用户可以引用的对象)的标记位设置为 1 (true);
- 扫描阶段清除的就是标记位为 0 (false)的对象。
虽然此方法非常简单,但是缺点也是非常明显的 ,首先如果内存中存在大量的对象,那么可能就会存在大量的标记,并且大规模进行清除。并且一次标记清除之后,连续的内存空间可能会出现许许多多的空隙,碎片化会导致连续内存空间利用率降低。
标记-复制算法
既然标记清除算法在面对大量对象时效率低,那么我们可以采用标记-复制算法。它将容量分为同样大小的两块区域,
标记复制算法,实际上就是将内存区域划分为大小相同的两块区域,每次只使用其中的一块区域,每次垃圾回收结束后,将所有存活的对象全部复制到另一块区域中,并一次性清空当前区域。虽然浪费了一些时间进行复制操作,但是这样能够很好地解决对象大面积回收后空间碎片化严重的问题。
这种算法就非常适用于新生代(因为新生代的回收效率极高,一般不会留下太多的对象)的垃圾回收,而我们之前所说的新生代Survivor区其实就是这个思路,包括8:1:1的比例也正是为了对标记复制算法进行优化而采取的。
标记-整理算法
虽然标记-复制算法能够很好地应对新生代高回收率的场景,但是放到老年代,它就显得很鸡肋了。我们知道,一般长期都回收不到的对象,才有机会进入到老年代,所以老年代一般都是些钉子户,可能一次GC后,仍然存留很多对象。而标记复制算法会在GC后完整复制整个区域内容,并且会折损50%的区域,显然这并不适用于老年代。
那么我们能否这样,在标记所有待回收对象之后,不急着去进行回收操作,而是将所有待回收的对象整齐排列在一段内存空间中,而需要回收的对象全部往后丢,这样,前半部分的所有对象都是无需进行回收的,而后半部分直接一次性清除即可。
虽然这样能保证内存空间充分使用,并且也没有标记复制算法那么繁杂,但是缺点也是显而易见的,它的效率比前两者都低。甚至,由于需要修改对象在内存中的位置,此时程序必须要暂停才可以,在极端情况下,可能会导致整个程序发生停顿(被称为“Stop The World”)。
所以,我们可以将标记清除算法和标记整理算法混合使用,在内存空间还不是很凌乱的时候,采用标记清除算法其实是没有多大问题的,当内存空间凌乱到一定程度后,我们可以进行一次标记整理算法。
垃圾收集器实现
聊完了对象存活判定和垃圾回收算法,接着我们就要看看具体有哪些垃圾回收器的实现了。我们可以自由地为新生代和老年代选择更适合它们的收集器。
Serial收集器
这款垃圾收集器也是元老级别的收集器了,在JDK1.3.1之前,是虚拟机新生代区域收集器的唯一选择。这是一款单线程的垃圾收集器,也就是说,当开始进行垃圾回收时,需要暂停所有的线程,直到垃圾收集工作结束。它的新生代收集算法采用的是标记复制算法,老年代采用的是标记整理算法。
可以看到,当进入到垃圾回收阶段时,所有的用户线程必须等待GC线程完成工作,就相当于你打一把LOL 40分钟,中途每隔1分钟网络就卡5秒钟,可能这时你正在打团,结果你被物理控制直接在那里站了5秒钟,这确实让人难以接受。
虽然缺点很明显,但是优势也是显而易见的:
- 设计简单而高效。
- 在用户的桌面应用场景中,内存一般不大,可以在较短时间内完成垃圾收集,只要不频繁发生,使用串行回收器是可以接受的。
所以,在客户端模式(一般用于一些桌面级图形化界面应用程序)下的新生代中,默认垃圾收集器至今依然是Serial收集器。
Serial Old收集器
Serial 收集器的老年代版本,它同样是一个单线程收集器。它主要有两大用途:一种用途是在 JDK1.5 以及以前的版本中与 Parallel Scavenge 收集器搭配使用,另一种用途是作为 CMS 收集器的后备方案。
ParNew收集器
这款垃圾收集器相当于是Serial收集器的多线程版本,它能够支持多线程垃圾收集:
除了多线程支持以外,其他内容基本与Serial收集器一致,是许多运行在 Server 模式下的虚拟机的首要选择,新生代采用标记-复制算法,老年代采用标记-整理算法。
Parallel Scavenge/Parallel Old收集器
Parallel Scavenge同样是一款面向新生代的垃圾收集器,同样采用标记复制算法实现,在JDK6时也推出了其老年代收集器Parallel Old,采用标记整理算法实现:
与ParNew收集器不同的是,它会自动衡量一个吞吐量,并根据吞吐量来决定每次垃圾回收的时间,这种自适应机制,能够很好地权衡当前机器的性能,根据性能选择最优方案。
目前JDK8采用的就是这种 Parallel Scavenge + Parallel Old 的垃圾回收方案。
CMS收集器
在JDK1.5,HotSpot推出了一款在强交互应用中几乎可认为有划时代意义的垃圾收集器:CMS(Concurrent-Mark-Sweep,即并行扫描标记)收集器,这款收集器是HotSpot虚拟机中第一款真正意义上的并发(注意这里的并发和之前的并行是有区别的,并发可以理解为同时运行用户线程和GC线程,而并行可以理解为多条GC线程同时工作)收集器,它第一次实现了让垃圾收集线程与用户线程同时工作。
它主要采用标记清除算法:
它的垃圾回收分为4个阶段:
- 初始标记: 暂停所有的其他线程,并记录下直接与 root 相连的对象,速度很快 ;
- 并发标记: 同时开启 GC 和用户线程,用一个闭包结构去记录可达对象。但在这个阶段结束,这个闭包结构并不能保证包含当前所有的可达对象。因为用户线程可能会不断的更新引用域,所以 GC 线程无法保证可达性分析的实时性。所以这个算法里会跟踪记录这些发生引用更新的地方。
- 重新标记: 重新标记阶段就是为了修正并发标记期间因为用户程序继续运行而导致标记产生变动的那一部分对象的标记记录,这个阶段的停顿时间一般会比初始标记阶段的时间稍长,远远比并发标记阶段时间短
- 并发清除: 开启用户线程,同时 GC 线程开始对未标记的区域做清扫。
虽然它的优点非常之大,但是缺点也是显而易见的,我们之前说过,标记清除算法会产生大量的内存碎片,导致可用连续空间逐渐变少,长期这样下来,会有更高的概率触发Full GC,并且在与用户线程并发执行的情况下,也会占用一部分的系统资源,导致用户线程的运行速度一定程度上减慢。
不过,如果你希望的是最低的GC停顿时间,这款垃圾收集器无疑是最佳选择,不过自从G1收集器问世之后,CMS收集器不再推荐使用了。
Garbage First (G1) 收集器
此垃圾收集器也是一款划时代的垃圾收集器,在JDK7的时候正式走上历史舞台,它是一款主要面向于服务端的垃圾收集器,并且在JDK9时,取代了JDK8默认的 Parallel Scavenge + Parallel Old 的回收方案。
我们知道,我们的垃圾回收分为Minor GC、Major GC 和Full GC,它们分别对应的是新生代,老年代和整个堆内存的垃圾回收,而G1收集器巧妙地绕过了这些约定,它将整个Java堆划分成2048个大小相同的独立Region块,每个Region块的大小根据堆空间的实际大小而定,整体被控制在1MB到32MB之间,且都为2的N次幂。所有的Region大小相同,且在JVM的整个生命周期内不会发生改变。
那么分出这些Region有什么意义呢?每一个Region都可以根据需要,自由决定扮演哪个角色(Eden、Survivor和老年代),收集器会根据对应的角色采用不同的回收策略。此外,G1收集器还存在一个Humongous区域,它专门用于存放大对象(一般认为大小超过了Region容量一半的对象为大对象)这样,新生代、老年代在物理上,不再是一个连续的内存区域,而是到处分布的。
它的回收过程与CMS大体类似:
分为以下四个步骤:
-
**初始标记(暂停用户线程):**仅仅只是标记一下GC Roots能直接关联到的对象,并且修改TAMS指针的值,让下一阶段用户线程并发运行时,能正确地在可用的Region中分配新对象。这个阶段需要停顿线程,但耗时很短,而且是借用进行Minor GC的时候同步完成的,所以G1收集器在这个阶段实际并没有额外的停顿。
-
**并发标记:**从GC Root开始对堆中对象进行可达性分析,递归扫描整个堆里的对象图,找出要回收的对象,这阶段耗时较长,但可与用户程序并发执行。
-
**最终标记(暂停用户线程):**对用户线程做一个短暂的暂停,用于处理并发标记阶段漏标的那部分对象。
-
**筛选回收:**负责更新Region的统计数据,对各个Region的回收价值和成本进行排序,根据用户所期望的停顿时间来制定回收计划,可以自由选择任意多个Region构成回收集,然后把决定回收的那一部分Region的存活对象复制到空的Region中,再清理掉整个旧Region的全部空间。这里的操作涉及存活对象的移动,是必须暂停用户线程,由多个收集器线程并行完成的。
它具备以下特点:
- **并行与并发:**G1 能充分利用 CPU、多核环境下的硬件优势,使用多个 CPU(CPU 或者 CPU 核心)来缩短 Stop-The-World 停顿时间。部分其他收集器原本需要停顿 Java 线程执行的 GC 动作,G1 收集器仍然可以通过并发的方式让 java 程序继续执行。
- **分代收集:**虽然 G1 可以不需要其他收集器配合就能独立管理整个 GC 堆,但是还是保留了分代的概念。
- **空间整合:**与 CMS 的“标记-清除”算法不同,G1 从整体来看是基于“标记-整理”算法实现的收集器;从局部上来看是基于“标记-复制”算法实现的。
- **可预测的停顿:**这是 G1 相对于 CMS 的另一个大优势,降低停顿时间是 G1 和 CMS 共同的关注点,但 G1 除了追求低停顿外,还能建立可预测的停顿时间模型,能让使用者明确指定在一个长度为 M 毫秒的时间片段内,消耗在垃圾收集上的时间不得超过 N 毫秒。
元空间
JDK8之前,Hotspot虚拟机的方法区实际上是永久代实现的。在JDK8之后,Hotspot虚拟机不再使用永久代,而是采用了全新的元空间。类的元信息被存储在元空间中。元空间没有使用堆内存,而是与堆不相连的本地内存区域。所以,理论上系统可以使用的内存有多大,元空间就有多大,所以不会出现永久代存在时的内存溢出问题。这项改造也是有必要的,永久代的调优是很困难的,虽然可以设置永久代的大小,但是很难确定一个合适的大小,因为其中的影响因素很多,比如类数量的多少、常量数量的多少等。
因此在JDK8时直接将本地内存作为元空间(Metaspace)的区域,物理内存有多大,元空间内存就可以有多大,这样永久代的空间分配问题就讲解了,所以最终它变成了这样:
其他引用类型
1.强引用(StrongReference)
以前我们使用的大部分引用实际上都是强引用,这是使用最普遍的引用。如果一个对象具有强引用,那就类似于必不可少的生活用品,垃圾回收器绝不会回收它。当内存空间不足,Java 虚拟机宁愿抛出 OutOfMemoryError 错误,使程序异常终止,也不会靠随意回收具有强引用的对象来解决内存不足问题。
2.软引用(SoftReference)
如果一个对象只具有软引用,那就类似于可有可无的生活用品。如果内存空间足够,垃圾回收器就不会回收它,如果内存空间不足了,就会回收这些对象的内存。只要垃圾回收器没有回收它,该对象就可以被程序使用。软引用可用来实现内存敏感的高速缓存。软引用可以和一个引用队列(ReferenceQueue)联合使用,如果软引用所引用的对象被垃圾回收,JAVA 虚拟机就会把这个软引用加入到与之关联的引用队列中。
3.弱引用(WeakReference)
如果一个对象只具有弱引用,那就类似于可有可无的生活用品。弱引用与软引用的区别在于:只具有弱引用的对象拥有更短暂的生命周期。在垃圾回收器线程扫描它所管辖的内存区域的过程中,一旦发现了只具有弱引用的对象,不管当前内存空间足够与否,都会回收它的内存。不过,由于垃圾回收器是一个优先级很低的线程, 因此不一定会很快发现那些只具有弱引用的对象。弱引用可以和一个引用队列(ReferenceQueue)联合使用,如果弱引用所引用的对象被垃圾回收,Java 虚拟机就会把这个弱引用加入到与之关联的引用队列中。
4.虚引用(PhantomReference)
"虚引用"顾名思义,就是形同虚设,与其他几种引用都不同,虚引用并不会决定对象的生命周期。如果一个对象仅持有虚引用,那么它就和没有任何引用一样,在任何时候都可能被垃圾回收。
虚引用主要用来跟踪对象被垃圾回收的活动。
虚引用与软引用和弱引用的一个区别在于: 虚引用必须和引用队列(ReferenceQueue)联合使用。当垃圾回收器准备回收一个对象时,如果发现它还有虚引用,就会在回收对象的内存之前,把这个虚引用加入到与之关联的引用队列中。程序可以通过判断引用队列中是否已经加入了虚引用,来了解被引用的对象是否将要被垃圾回收。程序如果发现某个虚引用已经被加入到引用队列,那么就可以在所引用的对象的内存被回收之前采取必要的行动。
特别注意,在程序设计中一般很少使用弱引用与虚引用,使用软引用的情况较多,这是因为软引用可以加速 JVM 对垃圾内存的回收速度,可以维护系统的运行安全,防止内存溢出(OutOfMemory)等问题的产生。

























